|
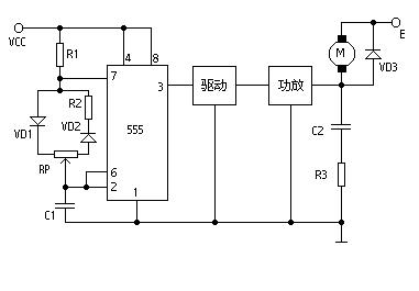
应网友的要求,这里先容一个直流电机调速节制电路(见图)。 这是一个占空比可调的脉冲振荡器。电机M是用它的输出脉冲驱动的,脉冲占空比越大,电机电驱电流就越小,转速减慢;脉冲占空比越小,电机电驱电流就越大,转速加速。因此调理电位器RP的数值可以调解电机的速率。如电极电驱电流不大于200mA时,可用CB555直接驱动;如电流大于200mA,应增进驱动级和功放级。 图中VD3是续流二极管。在功放管截至时代为电驱电流提供通路,既担保电驱电流的持续性,又防备电驱线圈的自感反电动势破坏功放管。电容C2和电阻R3是赔偿收集,它可使负载呈电阻性。整个电路的脉冲频率选在3~5千赫之间。频率太低电机遇发抖,太高时因占空比范畴小使电机调速范畴减小。
(责任编辑:admin) |
















