没想到6n1+6p1单端胆机居然打败了6p14
时间:2012-10-20 20:19来源:hifidiy.net论坛 作者:wyslmxr 点击:
次
自己做的第二台机子,音质相当不错,比原来自己做的凯立6p14单端好,高音很舒服。功率在15平方内推BW602s3没问题。特别适合听人声**乐。电路就是曙光的那个。电源牛小了点,没法,空间有限,现在这个天气听久了就有点烫,估计冬天暖手不错。输出牛是上海龙华
|
自己做的第二台机子,音质相当不错,比原来自己做的凯立6p14单端好,高音很舒服。功率在15平方内推B&W602s3没问题。特别适合听人声**乐。电路就是曙光的那个。电源牛小了点,没法,空间有限,现在这个天气听久了就有点烫,估计冬天暖手不错。输出牛是上海龙华的,比27厂的个头大很多。





6p1管子多,坏了又换新的,机箱有散热孔的,不过孔很小,基本没有什么作用,只有依靠铝壳来散热了。6p1除了功率小点外,其他不比6p14差,这个做下来成本也不高,但是音质是相当好的。
6p14输在高频和中频,凯立那个输出牛个头很大,估计有10w的功率。但高频太差,而且铁心也是最普通的,龙华这个牛铁片好象是金沙片,看上去很不错,实际做出来也证明了这点。
输出牛不行,再用心都没用啊,原来做了6p14后都对胆机失去信心了,这次把着再试试的心态,用的也是很一般的料,可做出来的声音确出奇的好,小音量下不输给论坛的小甲,这下又对胆机充满信心了,手里还有对el34,准备再做个单端玩玩。
6p1确实值得弄,机子现在屏压240左右,推b&W602完全不像只有3瓦的功率,特别是在小音量的情况下,细节低音都出得来,这点是很不容易的。
不用敞着听,屏压本来不高,发热不是太大,再说他这个是全铝机箱,散热不错,半小时后达到热平衡,机壳温度在50度左右,小的功率管灯丝自重很小,横着装无所谓,大的肯定不会这样装了。
6p14不是没用心做,当时做好了调整了很久还是那样。而这个6p1做好了基本不需要调试音质就很不错了,我把当地的烧友喊到家里面来听也是一样的评价。这就是原来做的6p14的图片。


硬指标这东西对胆机不起作用,6P1功率2.5瓦,信噪比80db,失真也相当大。光看指标跟tda2030之类的比都差得远。不过实际听感呢,跟指标是两回事。
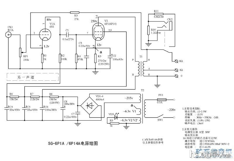
就是这个电路 

试过了乐潘6p14的单端牛,低频确实比龙华这个好很多,高频部分跟龙华相当,总体感觉很均衡,不过乐潘的中频部分在听感上不如龙华,特别是听伶哥之类的发烧碟,龙华听上去更有韵味,如果听流行之类的还是乐潘更合适。
(责任编辑:admin) |
织梦二维码生成器
------分隔线----------------------------