正确认识电子管胆前级放大器电源的设计
时间:2012-08-29 11:14来源:未知 作者:admin 点击:
次
这几年胆石之争从来就没有停止过。依笔者认为:随着半导体的发明和数码音源的应用,电子管的退出、复出符合事物发展螺旋式的客观规律。与晶体管相比,电子管肯定有许多缺点,但是也有许多晶体管所没有的优点。哪怕在今后纯数字功放普及时,电子管这些优点也决
这几年“胆”“石”之争从来就没有停止过。依笔者认为:随着半导体的发明和数码音源的应用,电子管的退出、复出符合事物发展“螺旋式”的客观规律。与晶体管相比,电子管肯定有许多缺点,但是也有许多晶体管所没有的优点。哪怕在今后纯数字功放普及时,电子管这些优点也决定着它不可能马上退出历史舞台。然而,如果我们在使用中不是用批判的眼光去看待电子管的优缺点,或者完全否定,都是违背客观规律的。但是,就在电子管放大器电源的设计上,众说纷纭,有许多偏左或极右的观点,长期以来给众“发烧友”造成困惑。虽然也有过一些有识之士提出过一些批评,但是近两年来这些错误的做法似乎大有发展之势。对此笔者谈谈自己对这个问题的看法,并提出自己的建议。
严格说来,任何音响放大器都是一台能量转换器,因此一个有利于提高音响系统各项指标的、低消耗高可靠性的电源对音响系统来说是相当重要的。在这一点上电子管放大器绝对不符合“绿色环保”的要求,当年笔者开始玩胆机时,笔者的姐夫好奇的一句“你怎么还玩这老古董?又笨重、又耗电,不过音质还不错。”那语气和表情给我留下永恒的记忆。
“笨重、耗电,音质还不错”刚好就是电子管放大器恰如其分的写照。然而“发烧友”们所追求的也就是这 不错的音质,但是在新技术一日千里的今天,我们为什么不留下优美的音质而舍弃那“笨重和耗电”呢?当然,现在我们还无法改变电子管本身的缺点,但是在电源电路中我们是可以有所作为的。遗憾的是,近两年来笔者却看到,在电子管电源方面,尤其是在前级放大器电源方面,复古越来越严重。似乎是越古老的技术越好。大家都知道:一个“大能量的、高速度的、无波纹的、零内阻的电源”是我们所追求的理想目标。只要能达到我们的目的你又何必在乎它是用什么做的呢?为此,笔者曾统计了一下%年以来在众多音响期刊上所发表的制作电子管放大器的文章,从中得出表(一)和表(二)的一些数据,感觉在文章中有一些观点和做法容易给“初哥”误导。

误区之一,滤波非电感线圈不可。
不管是前级电源还是后级电源,这种做法所占比例非常大,占35.7%以上。由于电感线圈有“通直流、阻交流”的特点,用它来滤波效果确实不错。但是它也是一个非常笨重的耗能大户,它的工作原理是利用“感抗”的阻碍作用把各种高次谐波变成热和电磁波损耗掉。在一些电子管纯后级中,特别是六、七十年代的古董机中,常见到它的身影。那是在滤波电容的容量偏小,而且非常昂贵的情况下,前辈们无可奈何的选择(参看图1)。但是现在,电容的瓶颈作用不存在了,一些“发烧友”和厂家还在用电感,我认为是不足取的。它的缺点非常明显,滤波和稳压的效果完全可以由现在的高质量电容和已经非常成熟的晶体管电源电路所取代。不少的“发烧友”认为用电感听感好、胆味浓,笔者不敢苟同,笔者曾经用过晶体管有源滤波电路和大电感滤波电路进行同一前级的听音对比,听不出音质的差异,只听得出噪声的大小不同。事实上大多数“发烧友”都明白:所谓的胆味主要取决于电子管的特性和电路的设计、调试。之所以还有不少的朋友用电感滤波,也许是一种心理现象吧,而厂家总是要迎合顾客的。
误区二,在后级的影响下,电子管工作时不需要稳压,用RC滤波就可以了。
用RC滤波往往是一些对电源不太重视的“发烧友”所为,在使用中效果也还可以。这是因为电子管有着与其它电子元器件不同的供电要求:电子管是靠热电子发射工作的,工作时灯丝要充分预热,否则寿命会大打折扣;它的绝大部分能量消耗在灯丝,灯丝要求工作在低电压、大电流的条件下。除灯丝外,电子管主要工作在高电压小电流的状态下,这对稳压供电来说难度加大,这也就是为什么在胆后级中难寻稳压驱动的机器。不过通过特性曲线可以看到,由于电子管的增益不是很高,电子管的工作点受电源波动影响没有晶体管大。这就是为什么有这么多后级用RC滤波而音质还不错的缘故。但是作为前级,对电源的要求要高一些,而且一个10K以上的大功率电阻的耗电量也不能小视,稳压和滤波的效果也不尽人意,往往电流声较大。另外虽然电子管的工作范围很大,工作点偏一点也能工作,但是在前级中,如果电源波动太大的还是可以听得出来的。不少的“发烧友”说其音响系统的声场不稳,多少与电源的稳定性有关。如果说纯后级的功耗大,难以稳压供电,但是对前级来说适当稳压还是可以做得到的。
误区三,整流、滤波非电子管不可。
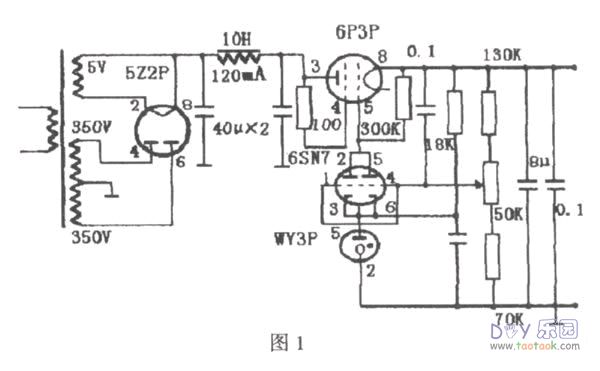
持这种观点的“发烧友”前几年比较少,近年来有发展的趋势,在表(一)的统计中虽然只有5例,占35.7%,但全是98年以后使用的,大有后来者居上之势。这种做法原来仅仅是用在整流电路上,可现在越弄越复杂。笔者今年曾在某刊物上拜读过某位前辈的文章,文中介绍了一个优秀的纯电子管整流稳压电路,据说原来是用在一台老式电子仪器上的,原理如图1所示。该前辈虽然我未曾谋面,但一直深受我尊敬,我之所以玩胆,就是受惠于他的文章,可对于这次他推出的电路我则持保留态度。这电路的优点是显而易见的:电压稳定性高;并且电压在一定范围内连续可调;滤波效果好。但是缺点也是显而易见的:笨重庞大,一个10H的电感加上四个整流调整管就已经和一台前级体积相若了;其次是耗电大,四支管外加一个大电感起码要消耗25W以上的电能,然后才能输出小于72mA以下的电流(6P3P的最大屏流为72mA),可见效率之低。何况电子管的内阻本来就很大,又是整流又是滤波,大家所关心的电源速度能快吗?一些“发烧友”总认为,用半导体器件整流稳压可能会带来“石声”,胆味不浓。其实这是一种误解,电源就是电源,只要满足上述“大能量的、高速度的、无波纹的、零内阻的电源”就是好电源,就能出好声。一些比较前卫的“发烧友”把开关电源用在胆前级后都说:声底更干净、解释力更高、透明度和空气感更好、胆味反而更浓。其实,开关电源内部没有一只胆,这就是事实。

误区四,灯丝电源不重要,用交流供电就可以了。这种观点在后级中更为突出,在统计表上很明显地反映了出来。这是因为电子管灯丝要求低电压、大电流,一只大功率电子管的灯丝电流往往达3A,这就给高质量的稳压供给带来一定的困难,使得部分后级只能就简。但是也有部分朋友认为,交流直接供电,能量来得快,有利于提高动态。不过前级与后级不同,前级主要负责小信号放大,增益高,用交流供电易染上交流噪声,这对提高信噪比是极为不利的。而且在我国目前的供电现状下,要保证电源变压器的输出总维持在6.3V也有一定的难度。我们知道灯丝供电不稳定,这将严重地影响到电子管的寿命。不管是直热式还是旁热式电子管,都是靠热电子发射工作。如果电压太低,加热的功率达不到规定值,阴极就无法在正常的温度下工作,很容易造成局部过热而受到损坏。这是由于为了加强阴极发射电子的能力,在阴极表面都涂有一层薄薄的氧化物,这涂层不可能做到很均匀,厚的地方电阻大些,发热也大些,当阴极的电流不足时,这些具有负温度系数的氧化层的电阻就会更大。如果屏压正常不变,栅极输入一个大信号,结果涂层厚的地方由于电阻较大,屏流流过时发热更大,从而被屏极“吸走”更多的电子,以满足屏流增大的需要,所以当灯丝电压太低时反而易导致阴极局部过度蒸发而受到损坏。反之如果加热电压太高,整个阴极表面层氧化物的蒸发也会加快,又会缩短电子管的寿命。此外从技术上讲,要给前级灯丝稳压供电,也不难实现。利用三端稳压应该是最简单的一种,但是,也许是本人才疏识浅,在多次制作过程中,从来没有达到理想的效果。原因是电流太大,三端稳压的内阻剧烈增加,导致输出电压跌幅过大。按道理说,三端稳压的输出电流要达到1A以上,而三极管的灯丝电流大约才0.6A。但是即使笔者加大散热器、并管工作,效果未见得好,我也不知诸君是如何解决这一问题的。
针对上述情况,笔者认为对于电子管放大器,不管是前级还是后级,为了赶上时代的进步,达到比-end的境界,应该合理的舍弃那些笨重的、低效的电源设计,大力提倡研制高素质的半导体稳压电源。只要达到“大能量的、高速度的、无波纹的、零内阻”的条件,“发烧友”所担心的“动态、石声”等就可迎刃而解了。如推广开关电源,这完全符合当今“绿色环保”的要求。如果厂家能在电磁兼容性、可靠性上再上一个台阶,价格方面更合理些,那是最好的选择。除了开关电源外,可采用甲类电源,虽然损耗大些,但总比纯电子管电源强。但是笔者也不是完全否定电子管在电源中的作用,恰好相反,笔者在此文中要强调的是如何辩证对待这一问题。
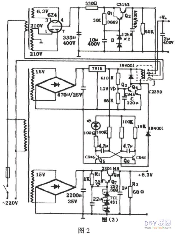
为了抛砖引玉,笔者介绍一组自己重料设计的前级电源,该电源从”年来用在SPRR前级和“马兰士7”前级中,没有动态不足、胆味不足、速度不够的现象,效果非常满意。整个电路的设计有三个特点:一只进口35WE型变压器单独给灯丝稳压供电,保证了灯丝电压纹丝不动;主电源用另一个老红灯收音机的旧变压器,用晶体管来稳压滤波;利用了继电器进行高压开机延时,关机同步断电控制。
电源电路如图2所示。在图2中下部分是灯丝电源电路,灯丝电源的电流调整管分别用折机的大、中功率三极管2SD1148和2SD669,并且给2SD1148配上包络体积约140cm3的铝质散热器。三个精密稳压TCL431为调整管Q7、Q8提供基准电压,这种电脑级的TCL431每只的稳压值是2.5V,三只共7.5V,用数字表测得电压输出是6.3±0.03V。整个电路空载时电流约100mA,消耗约0.7W,基本上工作在甲类状态,接上四个6N6做负载时,输出稳如泰山。值得注意的是:在散热器足够大的情况下,调整一下R1和B2还可以增大输出的电流,使之用在中小功率的纯后级中。本人把整个灯丝电源做成相同的两组,安装在一块5X12em2的电路板上。

主电源电路也是经典的三极管稳压滤波电路,如图2上部分所示。该电路有三个优点:(一)是考虑到了电子放大管预热的延时性需要。从图中可以看到:主电源设计了延时电路,它通过灯丝变压器供电,共有两组触点,一组控制主电源变压器的输入电流,另一组触点控制直流高压的输出。接通电源时,电容C缓慢充电,当Uc达1.28V时,三极管导通,继电器吸合,接通主电源变压器,点燃624的灯丝。(二)是考虑到了高压建立的递增性和关机高压断电的即时性。在图中整流还是用电子管,似乎与笔者的观点是前后矛盾的。从实验研究表明,在图2的电路中主电源改用半导体二极管整流时,高压电压的建立是在二到三秒内完成的。这样即使是用继电器延时装置,也只能给电子管灯丝一定的预热时间,但却不能避免高压给电子管的冲击,这种高压浪涌也是非常致命的。而用电子管整流时,高压的输出却是缓慢的,就图2的电路,电压从0增大到100V要15秒钟。因此用电子管整流时,主电源即使不用延时电路,对电子管的寿命影响也不是很大。在此笔者认为,尽管用电子管整流时内阻大些,损耗大些,电流小些,速度也慢一点,但是却换来电子管的寿命,权衡利弊,其优点还是主要的。所以我们应该—分为二地看待电子管在电源电路中的作用,既不能完全否定,也不应该绝对肯定,要具体情况具体分析。不难看到,通过延时电路的继电器J,还可以在关机时在瞬间断掉高压,避免灯丝中毒。(三)强调了高压输出的稳定性。在图2中,充分考虑到了主电源的稳压性,原理与灯丝电源差不多,只要基准源用的是彩电用的高压稳压二极管。经测试稳压性能还不错,接改进型的“马兰士7”输出从257V跌到253V,电源波动仅1.56%。换了一个300W的变压器后,再接一只15W/220V的电灯,电源的波动不超过1.87%,可见,本电源的内阻还是很低的。
(责任编辑:admin) |
织梦二维码生成器
------分隔线----------------------------