|
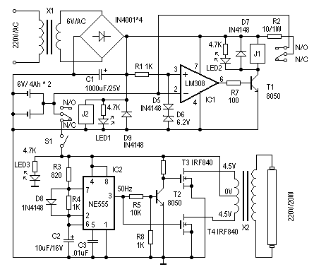
这里先容一个简朴、适用的应急灯的制作。它可以在停电时自动实现切换供电。正常供电时,自动对后备蓄电池充电,并有充电掩护成果。其电路见图1。下面先容其事变道理。 在供电正常时,J2得电吸合,其动触点与“N/O(常开点)”接通,后备蓄电池正端与IC1的反相端相联。IC1(LM308)和D5、D6构成电压较量器,参考电压由D5、D6抉择。这里用一个硅二极管(D5)和一个6.2V的稳压二极管(D6)构成6.9V的参考电压,对充电压电压举办监控。当IC1的2脚输入电压(既蓄电池电压)低于6.9V时,IC1的6脚输出高电平,T1导通,J1得电,其动触点与“N/O(常开点)”接通,电源电压通过R2对蓄电池充电,同时LED2点亮为充电指示。改变R2阻值可调解充电电流。跟着充电时刻增进,IC1的2脚电压逐渐增进,当电压大于参考电压6.9V时,IC1的6脚输出低电平,T1截至,J1失电,断开充电回路,实现自动充电掩护成果。
当停电时,J2失去电源,其动触点与“N/C(常闭点)”接通,蓄电池通过S1对应急灯电路供电,实现停电时自动切换成果。S1在这里用来手动割断应急灯电路部门。 |























