最好的电子音响科技diy制作网站

haoDIY_音响电子电脑科技DIY小制作发明

当前位置: 主页 > 音响DIY > 胆机DIY > 后级DIY >

ALTEC 「一門三傑」再戰江湖6cg7+el34推挽胆机

时间:2012-08-31 11:14来源:未知 作者:admin 点击:
AltecLansing早於1920年已參與首部有聲電影播放的器材提供,單以生產專業揚聲器就能名揚四海,銘刻人心的型號包括A2、A5、A7、604、846、19等,已被識貨之人將之列入經典系列。 一貫專注生產專業音響播放器材已標籤了ALTEC這牌子的經營方向;在廣泛的發展中當
Altec Lansing早於1920年已參與首部有聲電影播放的器材提供,單以生產專業揚聲器就能名揚四海,銘刻人心的型號包括A2、A5、A7、604、846、19等,已被識貨之人將之列入經典系列。
一貫專注生產專業音響播放器材已標籤了ALTEC這牌子的經營方向;在廣泛的發展中當然包括了mixer混音器、擴音機,喇叭等。在談到古董膽後級當然少不了ALTEC「綠色三兄弟」1568A、1569A、1570B圖(1)。
1567是咪混音器,1564是前級電源供應器;隨之後由1590E開始便是晶體管機(原子粒),就此就向「膽」說拜別了。
  這「綠色三兄弟」除了是ALTEC歷史紀念價值外,也擔當了極重大的工作使命,因為由50年代至70年初,在這接近20年間ALTEC生產了龐大數量的「綠色怪獸」,常見在劇院、學校、教堂,電台……等服役。到現在若未退休而還健在的「綠色兄弟」已為人民效力了半個世紀,佔半數以上仍屹立不倒,可見其信賴程度與韌力,絕非家庭式Hi Fi可比擬的,假若因它們的「相貌」而被發燒友禁止入宮而拒諸門外,確是發燒友的損失。



圖1
ALTEC 「一門三傑」再戰江湖6cg7+el34推挽胆机 

圖1a
ALTEC 「一門三傑」再戰江湖6cg7+el34推挽胆机 

圖1b
ALTEC 「一門三傑」再戰江湖6cg7+el34推挽胆机 

圖2
ALTEC 「一門三傑」再戰江湖6cg7+el34推挽胆机 

圖3
ALTEC 「一門三傑」再戰江湖6cg7+el34推挽胆机 

圖4
ALTEC 「一門三傑」再戰江湖6cg7+el34推挽胆机 

圖4a
ALTEC 「一門三傑」再戰江湖6cg7+el34推挽胆机 

圖4b
ALTEC 「一門三傑」再戰江湖6cg7+el34推挽胆机


  今期筆者集中於詳談1568A和1569A這兩小兄弟,因它們結構與線路都十分之接近,分別之處是每聲道1568A輸出功率是40W用一對EL-34和一支5U4,而1569A功率是80W兩對EL-34和兩支5U4,還有是電源牛和輸出牛大與小的分別,和重量差別之外,基本上線路是相同的,輸入和推動膽同是每聲道用兩支6CG7/6FQ7,圖(1a)是1568A的線路圖。


ALTEC廠家選料:
輸出牛和電源牛全是用PEERLESS圖(1b),是ALTEC屬下的分支廠,PEERLESS無論在市場用家的評價與音質表現都是絕佳優質的好牛,PEERLESS輸出牛常見用於ALTEC擴音機中,除此亦有向外銷售供應予別的小生產量的廠家,例如Heath kit等套件公司。
  筆者曾將Altec 1568A接上訊號線產生器和示波進行測試,包括在正弦和方波在10W輸出的情況下測試頻率響應,圖(2)在三點不同頻率測試的表現,頻應特別闊;高頻響應延伸至100KHz(十萬週)仍然是未有滑落(Roll off)的跡象,約到150KHz(十五萬週)才見2至3db的滑落,
PEERLESS的實力絕非等閒圖(3)--------下回詳細分析。
  變壓器(牛)廠已玩到盡;但很多時擴音機往往未必會玩盡每隻「高班」牛,ALTEC 1568A和1569A就是這樣。若我們要將這專業擴音用的膽機用於家庭用途,那麼它當中的設計正是我們討論的問題。


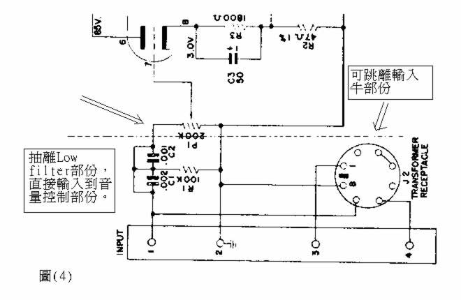
抽離輸入和Low filter低頻濾波:
輸入牛是600ohm:15k,有很高的放大倍數,在家庭後級使用時是不應這麼高的放大率,看圖(4)的兩級輸入電容是作低頻濾波的,約將100Hz以下的頻率過濾,現在可將這兩方面的部份跳離,又因輸入端是用縲絲接線位不是用RCA插座圖(4a)(4b),所以,為不破壞機箱緣故,可以將RCA插座和兩條短線直接銲上音量控制器的第一腳,即訊號線引入。


第二點是改負回輸電阻:
很多時這類單聲道的專業擴音機往往是沒理會兩聲「配對」Match的問題,尤其是在摩機時常被人忽略的是電阻的重要性;其實電阻在某程度上或使用位置是對聲音影響還要比交連電容為大。這一對1568A的負回輸電阻是兩支不同材料的1.5K,圖(5) 左1和中間的是兩聲道不同的金屬膜電阻,顯然的是不同音色,況且「金屬膜軍用電阻」用在負回輸位置時,聲音缺乏音樂感和生硬,流暢度不大理想,通常廣播用的擴音機並不要求聲甜或細緻,又因金屬膜電阻可達1%的低誤差,所以在無須人工配對或調校靈敏度的情況下,隨意拿起兩部單聲道機,音量也不會太大的音量偏差,這已達到P.A機的要求之一了。 

  還有一點是1568A和1569A的優點是輸出牛有獨立負回輸線圈,是會減低一般以同一輸出次級繞組常用16 ohm處作負回輸的方法更低back E.M.F,即減少因喇叭而產生的「反電動勢」令聲音表現更卓越,這也是筆者讚賞PEERLESS的另一原因。
  這負回輸電阻,棄金屬膜而取AB碳阻 圖(5a),可令聲音更優美動人、音樂感豐富而細緻,單以改機到此兩個步驟已令人滿足不矣。又因1568A和1569A是極簡單的線路結構,Simple Is The Best,而又在二手市場售價並不高,再加上ALTEC所採用的輸出牛質素是非同小可的,若加以簡單動一動手術而能令聲音質素大大提升幾班以上,若不為「名牌主義」緣故;早就應對馬蘭士8b不作眷戀了。若改換這兩支負回輸電阻時留意的是AB電阻誤差通常會在5~10%不等,最好事先量度並配對,以保証兩聲道音量平衡。


改輸入放大管:
兩對「綠色小兄弟」同是每聲道用兩支6CG7作輸入放大V1和推動V2 圖(6),要找四支老年高質的6CG7靚膽是很困難的,隨意使用「未夠班」的6CG7即等同未玩盡這兩台後級,另方面即使找到較好的上品RCA五十年代的黑屏6CG7也算不錯;但只局限美國膽的領域,若能多些音樂品味和歐洲文化修養的音色就是完美,筆者曾考慮多個不同型號的膽放在左右聲道的V1位置,最終都是決定用12AU7/ECC82 圖(7),因ECC82放大率和Gm互導率與電流特性都很相近,只是6CG7是6.3V燈絲;而ECC82是12.6V燈絲,又因ECC82的12.6V燈絲可換接成6.3V的就是將4和5腳銲接,於是取用第9 腳和第4腳便可以了 圖(8),12AU7/ECC82比6CG7更「好玩」是當然的,因品種多而又選擇性高。



圖5

ALTEC 「一門三傑」再戰江湖6cg7+el34推挽胆机 

圖5a
ALTEC 「一門三傑」再戰江湖6cg7+el34推挽胆机 

圖6
ALTEC 「一門三傑」再戰江湖6cg7+el34推挽胆机  

圖7
ALTEC 「一門三傑」再戰江湖6cg7+el34推挽胆机 

圖8 
ALTEC 「一門三傑」再戰江湖6cg7+el34推挽胆机 

  又因輸入放大部份V1是直接交連的,看線路圖 圖(1a),即這雙三極管分作兩級,第一級是增益放大,以屏極直接交連於第二級「分相」管的柵極,同時提供訊號和正偏壓於第二級,此類設計省略了交連電容是一項優點。但這直流?壓是要準確,否則可能產生嚴重失真或不能工作,若將其他膽轉換代替6CG7就必須有示波器監察波形的失真狀況,並且可能調校電阻偏流以控制最佳的工作點;幸好此機1568A和1569A可將V1的6CG7轉換成12AU7而無須改電阻值,只要轉變燈絲接腳就成事了。

筆者只建改動V1第一支6CG7,而且V2則仍保留,原因是改動第一支的V1對音質的變化程度是大於第二支6CG7,況且已達到理想中的改機目標,就不必要大肆改動而浪費人力物力,還有就是儘量保留原設計和用料,亦是對設計者的一點尊重。
  PA機(專業音響)常被Hi Fi迷厭棄的原因是聲音粗獷,氣勢有餘,幼細不足;若經小小的手術就能登大雅之堂,何樂而不為?而且這兩「綠色小兄弟」ALTEC 廠選用料已靚到盡,包括AB電阻Sprague Black Beauty 和 Cornell Dubilier電容,PEERLRSS電源牛和輸出牛,升無可升級了;若在粗豪奔放中滲入部份適量的柔和優美,則這兩型號的「線色怪獸」是有能力再戰江湖,重投發燒友的懷抱,幸事!
(责任编辑:admin)
织梦二维码生成器
顶一下
(0)
0%
踩一下
(0)
0%
------分隔线----------------------------
发表评论
请自觉遵守互联网相关的政策法规,严禁发布色情、暴力、反动的言论。
评价:
表情:
用户名: 验证码:点击我更换图片
栏目列表
推荐内容