|
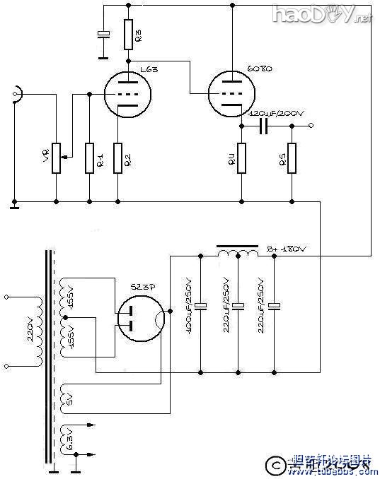
啊,还要正宗原装盒的NOS。这么多的NOS装上去,怎么也要3000块钱吧?3000?那是起价!要是用一日本管啊,我在坛里都不好意思跟人打招呼。 男人,对自己就要很一点! 架构和设计 说到电路架构和相关电气机械设计,其实还是看菜下饭的过程。虽说是为自己做要好上加好,这个好也是相对和有条件的。所以整个过程其实也就是在给出的已知条件下,最佳的解题方案而已。 那么我给自己设定的方案是: 1、一级共阴放大加一级阴极跟随输出; 2、双单声道结构; 3、复古一点的方式,用胆整流加传统双Π滤波。 原理图如下:
变压器是成都中煌音响电器有限公司黄大仙那里定做的,原不是为这个机器,但也不妨捡个现成吧。最高2次侧电压155V,经过整流滤波,最后能够给出的B+应该在180V左右。根据这个基本条件,就可以计算这个电路的工作点了。 现在的问题是我的两个耳机阻抗,假如我们不考虑其复变函数特性,仅仅视做纯阻抗,SENNHEISER HD600的阻抗是300欧,而GRADO SR325的阻抗只有32欧! 也就是说,我要推动的负载有一个阻抗范围,阴极输出器的输出阻抗也要有一个较大的适应范围。 对于阴极输出来说,理论计算输出阻抗非常简单,因为阴极输出的放大系数约等于1,所以输出阻抗简化成1/s。我采取的方案是选择6N5P(6080/6AS7)并管,前面的管子则选了6N8P(我实际上使用的是和6N8P参数类似的单三极管L63)。按照 (责任编辑:admin) |


























