|
前几天在恩山论坛上收到一个841n v3.4的砖机,卖家是刷OP系统后配置不好,变砖头了,然后焊接时TTL部分搞坏焊盘,搞不定就扔出来了,带电源,50包邮到手,发现焊盘破坏不是很严重,就飞线2根修复了一下,然后TTL进路由,清除nvram,重启就好了,呵呵。 今天下午没事,就拿出来改了下硬件,flash改到8M,内存改到64M,然后就改USB,USB大部分改法都是用KIS-3R33白菜模块改机方法,我也有kis-3r33s模块,不过感觉重新弄一块电路板上去不美观,而且本身路由就有usb供电电路的,只是出厂时元件没加而已,然后就搜34063的典型应用电路图,补齐了元件(元件基本全部来自一个尸体H608B拆机),改好了USB,跟原装的一样,很完美,空载电压5.1V,挂载一个8G的U盘轻松识别;后续工作还可以再改2个SMA头,引出TTL线就大功告成了。
飞线修复过TTL的改装了8M/64M的拼图
这个是原厂路由的USB供电部分,空焊元件很多
这是我补齐了元件的USB供电部分,怎么样,很完美吧?
路由全貌,已经改好了8M/64M的
看,8G的U盘成功识别了
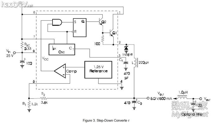
34063的典型电路图,Vout=1.25X(1+R1/R2),所以只要R2/R1=3就能输出5V电压了 修改方法:U18:34063;L1 L49 FB3全部是0欧的磁珠;D8我用的是SS34;R435 R436为标R33的0.33欧电阻;重要的是R439:R440比值要严格精确到3:1,第一次我就是由于这个比值不精确偏大,造成USB空载电压过大,达到6V,后面重新替换后USB空载5.1V,已经可以了;L48我用的是101电感,看典型电路图说是要220的,但我发现用这个也可以;那两个电容我一个用的是16V 470微法的固态电容,一个用的是10V 470微法的拆机电容;最主要就是这些,然后那些小贴片电容我都是在电路板上看着找,差不多大小的就行,具体多大容量的我也搞不清,估计也不是很重要,我这么搞下来,USB空载电压为5.1V,U盘轻松识别。
[ 此帖被mrqian7188在2012-05-17 09:47重新编辑 ]
(责任编辑:admin) |































