|
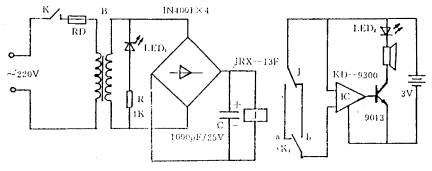
一些事变场所,在停电时每每用发电机发电来满意必要,而在电网规复供电时,则但愿能敏捷遏制备用发电机事变,以停止挥霍。下图是一简朴的音乐停电、来电奉告器道理图。
当电网正常供电时,发光二极管LED1通电发光,继电器吸合,此时将K2置于a,KD—9300音乐集成电路未被触发,扬声器和发光二极管LED2不能发作声光报警。当电网停电时,J开释,KD-9300被触发,输出的音乐信号经三极管9013放大后,敦促扬声器发出乐曲声。此时将K2置于b,为来电报警作好筹备。来电时,KD-9300又被触发,输出音乐信号,此时再将K2置于a,为停电报警作好筹备。
(责任编辑:admin) |













