|
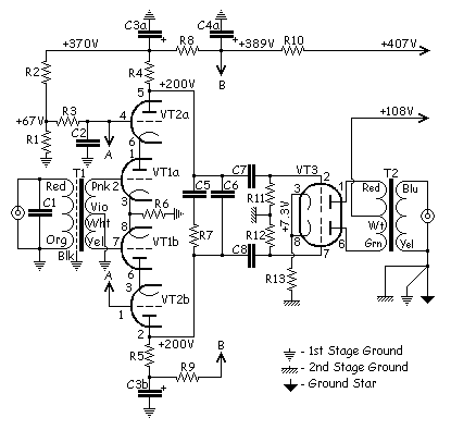
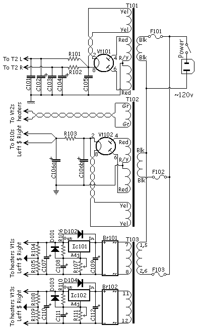
元件参数 BR101, BR102 5A Any diode bride 5A or more C1 410 pF Silver Mica SSG-1 C2 0.22μF 600V Hovland Musicap C3, C4 100+100μF 500V Black Gate WKZ C5 0.01μF 400V Silver Mica SSG-1 C6 3300 pF Silver Mica SSG-1 C7, C8 0.22μF 400V 0.22μF TFT Relcap + Silver Mica SSG-1 3600pf C101, C103 220μF 160V Black Gate NH C102, C104 820 μF 200V Nichicon GK C105 68μF 350V Black Gate NH C106 100+100μF 500V Black Gate WKZ C107, C110 100μF 16v Any C108, C111 1μF 16v Any C109, C112 23000μF 16v Mallory F101, F102, F103 1A 250V Any slow fuse Ic101, Ic102 LM338T Any R1 (责任编辑:admin) |






















